Бес Опубликовано 21 декабря, 2022 Поделиться Опубликовано 21 декабря, 2022 10 часов назад, Dima75 сказал: VF3WCKFUC34406892 антиблокировочная система (ABS).pdf механическая коробка передач.pdf Dima75 1 Природа мудра, и Всевышнего глаз Видит каждый наш шаг на тернистой дороге Наступает момент, когда каждый из нас У последней черты вспоминает о Боге... Ссылка на комментарий
Bars77 Опубликовано 21 декабря, 2022 Поделиться Опубликовано 21 декабря, 2022 Здравствуйте! Можно пожалуйста схему насоса омывателя лобового, сигнала, вентилятора охлаждения радиатора. Заранее спасибо. VF7JMKFVC97368879 Ссылка на комментарий
Бес Опубликовано 21 декабря, 2022 Поделиться Опубликовано 21 декабря, 2022 11 минут назад, Bars77 сказал: VF7JMKFVC97368879 звуковые сигнальные приборы.pdf охлаждение двигателя.pdf стеклоочиститель_стеклоомыватель.pdf Bars77 1 Природа мудра, и Всевышнего глаз Видит каждый наш шаг на тернистой дороге Наступает момент, когда каждый из нас У последней черты вспоминает о Боге... Ссылка на комментарий
Danieldoredo Опубликовано 21 декабря, 2022 Поделиться Опубликовано 21 декабря, 2022 Здраствуйте,можно схемки ABS и на электроусилитель руля Citroen c3 Pluriel 1.6 VF7HBNFUC28028020 Заранее спасибо Ссылка на комментарий
Бес Опубликовано 22 декабря, 2022 Поделиться Опубликовано 22 декабря, 2022 8 часов назад, Danieldoredo сказал: VF7HBNFUC28028020 усилитель рулевого управления.pdf антиблокировочная система (ABS).pdf динамическая стабилизация.pdf Природа мудра, и Всевышнего глаз Видит каждый наш шаг на тернистой дороге Наступает момент, когда каждый из нас У последней черты вспоминает о Боге... Ссылка на комментарий
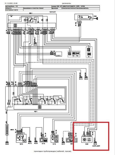
Bars77 Опубликовано 22 декабря, 2022 Поделиться Опубликовано 22 декабря, 2022 VF7JMKFVC97368879 пожалуйста можно схемку подрулевого (омыватетель/дворники), может есть данные по сопротивлениям функций подрулевого? не могу победить насос омыватель, то есть то нет. дворники норм. Ссылка на комментарий
Бес Опубликовано 22 декабря, 2022 Поделиться Опубликовано 22 декабря, 2022 4 минуты назад, Bars77 сказал: может есть данные по сопротивлениям функций подрулевого? Нету. 6 минут назад, Bars77 сказал: пожалуйста можно схемку подрулевого (омыватетель/дворники), Я давал раньше. CV00 : подрулевой переключатель 8 минут назад, Bars77 сказал: не могу победить насос омыватель Питание напрямую - работает? Природа мудра, и Всевышнего глаз Видит каждый наш шаг на тернистой дороге Наступает момент, когда каждый из нас У последней черты вспоминает о Боге... Ссылка на комментарий
Bars77 Опубликовано 22 декабря, 2022 Поделиться Опубликовано 22 декабря, 2022 @Бес напрямую мотор в обе стороны дует, а с салона пропадает временами. Ссылка на комментарий
Бес Опубликовано 22 декабря, 2022 Поделиться Опубликовано 22 декабря, 2022 Прозванивать сначала всю проводку. Потом уже думать какое сопротивление должно быть у подрулевого. Природа мудра, и Всевышнего глаз Видит каждый наш шаг на тернистой дороге Наступает момент, когда каждый из нас У последней черты вспоминает о Боге... Ссылка на комментарий
Bars77 Опубликовано 22 декабря, 2022 Поделиться Опубликовано 22 декабря, 2022 @Бес да, начну потихоньку. главное чтоб не блоки PSF, BS. благодарю. Ссылка на комментарий
Bars77 Опубликовано 22 декабря, 2022 Поделиться Опубликовано 22 декабря, 2022 на сервис ситроен сейчас нельзя региться? открываю, нет кнопок регистрации. только вход уже зарегистрированному есть. Ссылка на комментарий
Бес Опубликовано 22 декабря, 2022 Поделиться Опубликовано 22 декабря, 2022 @Bars77 платно Природа мудра, и Всевышнего глаз Видит каждый наш шаг на тернистой дороге Наступает момент, когда каждый из нас У последней черты вспоминает о Боге... Ссылка на комментарий
mramanau Опубликовано 22 декабря, 2022 Поделиться Опубликовано 22 декабря, 2022 Добрый вечер, C3 PICASSO, VF7SHBHY6FT570854 помогите пожалуйста с каталожным номером штепсельного разъёма управления топливной форсунки. Заранее спасибо! Ссылка на комментарий
Бес Опубликовано 22 декабря, 2022 Поделиться Опубликовано 22 декабря, 2022 2 часа назад, mramanau сказал: каталожным номером штепсельного разъёма управления топливной форсунки. Нет такого. Природа мудра, и Всевышнего глаз Видит каждый наш шаг на тернистой дороге Наступает момент, когда каждый из нас У последней черты вспоминает о Боге... Ссылка на комментарий
Bars77 Опубликовано 22 декабря, 2022 Поделиться Опубликовано 22 декабря, 2022 VF7JMKFVC97368879 здравствуйте, запуск двигателя схему пожалуйста выложите. Ссылка на комментарий
Бес Опубликовано 22 декабря, 2022 Поделиться Опубликовано 22 декабря, 2022 2 минуты назад, Bars77 сказал: VF7JMKFVC97368879 Запуск двигателя.pdf Природа мудра, и Всевышнего глаз Видит каждый наш шаг на тернистой дороге Наступает момент, когда каждый из нас У последней черты вспоминает о Боге... Ссылка на комментарий
Bars77 Опубликовано 22 декабря, 2022 Поделиться Опубликовано 22 декабря, 2022 32 минуты назад, Бес сказал: Запуск двигателя.pdf 353 \u043a\u0411 · 1 загрузка Спасибо Ссылка на комментарий
Bars77 Опубликовано 23 декабря, 2022 Поделиться Опубликовано 23 декабря, 2022 VF7JMKFVC97368879 Добрый день! можно пожалуйста схемку блоков PSF1 и BSI1. Огромное спасибо за помощь и терпение)) Ссылка на комментарий
Бес Опубликовано 23 декабря, 2022 Поделиться Опубликовано 23 декабря, 2022 37 минут назад, Bars77 сказал: VF7JMKFVC97368879 Их нет как таковых. Зачем схема? Что сломалось? СЕРВИСНАЯ ПАНЕЛЬ - МОДУЛЬ ПРЕДОХРАНИТЕЛЬ МОТОРНОГО ОТСЕКА (PSF1).pdf ИНТЕЛЛЕКТУАЛЬНЫЙ СЕРВИСНЫЙ МОДУЛЬ (BSI1).pdf О! Повезло - распиновка есть. Принцип работы _ Коммутационный блок двигателя (BSM).pdf Принцип работы _ Интеллектуальный коммутационный блок.pdf Bars77 1 Природа мудра, и Всевышнего глаз Видит каждый наш шаг на тернистой дороге Наступает момент, когда каждый из нас У последней черты вспоминает о Боге... Ссылка на комментарий
Bars77 Опубликовано 23 декабря, 2022 Поделиться Опубликовано 23 декабря, 2022 Начал с поиска не работающего сигнала, далее видимо разворошил «осинное гнездо» начал пропадать обыватель (насос), вчера заводиться не хотел, зажигание включается, стартер молчит, реле под панелью щёлкает. Потрепал провода блоки, завелся Ссылка на комментарий
Бес Опубликовано 23 декабря, 2022 Поделиться Опубликовано 23 декабря, 2022 13 минут назад, Bars77 сказал: Потрепал провода блоки, завелся Снимать, вычищай. поджимай. https://citroens-club.ru/topic/74681-о-блоке-bsm/?do=findComment&comment=1541574 Bars77 1 Природа мудра, и Всевышнего глаз Видит каждый наш шаг на тернистой дороге Наступает момент, когда каждый из нас У последней черты вспоминает о Боге... Ссылка на комментарий
A20C Опубликовано 24 декабря, 2022 Поделиться Опубликовано 24 декабря, 2022 Добрый день. Жил да был пежо 206 1.4 акпп VF32CKFWR47718500. И был в него поставлен двигатель 1.6 от пежо 307 VF33CNFUE83749826. И был заменён блок управления двигателем, полностью скопирован с 307. И хочется заставить работать круиз-контроль. Дак вот, хочется узнать как подключается у обеих этих машин концевик педали тормоза 2120 к блоку управления двигателем. Интересуют провода 6702С. Ссылка на комментарий
Танкист43 Опубликовано 24 декабря, 2022 Поделиться Опубликовано 24 декабря, 2022 Не могу справиться с моторчиком смешения потоков со стороны пассажира. Пишет F766 ошибка связи с микроэлектродвигателями. При удалении Лексией все равно ошибка остается. Моторчик не работает при тестировании. Остальные работают. Купил на разборке другой, то же самое. Можно ли схему подключения пассажирского двигателя? Или если нет, то общую. ВИН VF77J5FS0CJ770321 Ссылка на комментарий
Бес Опубликовано 24 декабря, 2022 Поделиться Опубликовано 24 декабря, 2022 3 часа назад, A20C сказал: VF32CKFWR47718500 absence of this_these variant(s).pdf калькулятор J34P.pdf система круиз-контроля.pdf 3 часа назад, A20C сказал: VF33CNFUE83749826 ограничение скорости.pdf система круиз-контроля 2.pdf система круиз-контроля.pdf А вот на огране действительно схемы концевика нет На блок-схеме он не активен A20C 1 Природа мудра, и Всевышнего глаз Видит каждый наш шаг на тернистой дороге Наступает момент, когда каждый из нас У последней черты вспоминает о Боге... Ссылка на комментарий
Бес Опубликовано 24 декабря, 2022 Поделиться Опубликовано 24 декабря, 2022 2 часа назад, Танкист43 сказал: VF77J5FS0CJ770321 вентиляция отопление 1.pdf Охлаждение 1.pdf Охлаждение 2.pdf Охлаждение 3.pdf ИНФОРМАЦИЯ КОД ОШИБКИ F766.pdf Природа мудра, и Всевышнего глаз Видит каждый наш шаг на тернистой дороге Наступает момент, когда каждый из нас У последней черты вспоминает о Боге... Ссылка на комментарий
Рекомендуемые сообщения